烛式过滤器在润滑油行业中的典型应用
发布时间:2025-11-12 13:56:28 作者:安冬 浏览量:232
润滑油在生产或再生过程中,常因含胶质、沥青质、金属杂质及脱色工序残留的白土、活性炭等颗粒,导致色泽暗沉,而烛式过滤器凭借高效截留与自动化操作特性,成为润滑油脱色环节的核心设备,以下是其适配场景、核心构造及运行特点的详细解析:


发布时间:2025-11-12 13:56:28 作者:安冬 浏览量:232
润滑油在生产或再生过程中,常因含胶质、沥青质、金属杂质及脱色工序残留的白土、活性炭等颗粒,导致色泽暗沉,而烛式过滤器凭借高效截留与自动化操作特性,成为润滑油脱色环节的核心设备,以下是其适配场景、核心构造及运行特点的详细解析:

烛式过滤器核心适配价值
精准截留脱色杂质:润滑油脱色时,需去除白土脱色剂残渣、原料中的胶质、金属盐类等微小杂质,这些杂质会直接影响油品色泽与使用性能。该过滤器滤布过滤精度可达 1 - 10μm,搭配白土、活性炭等助滤剂预涂形成滤饼层后,能进一步提升截留效果,可将润滑油中杂质含量降至 50ppm 以下,助力油品色度从 5.0 标准降至 1.0 以下,满足高端润滑油的澄清度与外观要求。同时还能避免杂质残留导致润滑油在使用中出现积碳、磨损设备等问题。
适配高粘度工况:润滑油尤其是基础油粘度较高,传统过滤设备易出现过滤效率低、堵塞频繁的问题。滤布型烛式过滤器采用压力式过滤设计,搭配垂直安装的滤芯结构,能适配 50 - 500cSt 的高粘度工况,单台过滤面积 50㎡的设备处理量可达 30m³/h,多台并联后可匹配大型润滑油生产线的连续化脱色需求。
减少油品损耗:设备采用特殊烛芯结构设计,滤芯底部无阻碍,能实现壳体内无残液排放,避免传统过滤设备残液残留造成的润滑油损耗。同时过滤结束后可通过反吹技术高效回收滤布及滤饼中吸附的油品,降低渣中含油率,提升润滑油综合回收率。

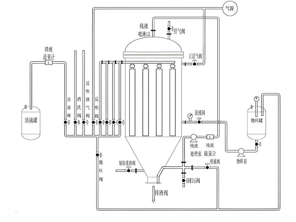
烛式过滤器关键构造与材质选型
主体结构:主体为立式筒体,内部搭载多根不锈钢滤芯骨架,外部套设专用滤布,滤芯多采用复式排布以增大过滤面积。同时配备 PLC 控制系统与压力感应器,可实时监测过滤压差,当压差超过设定值时自动触发清渣流程。底部设有大口径气动排渣口,适配脱色后固体滤渣的快速排出,且垂直排渣设计能减少滤渣残留。
材质适配选型:筒体与滤芯骨架优先选用 304 或 316L 不锈钢,既能耐受润滑油脱色过程中的中温环境,又能避免金属材质污染油品;滤布则根据工况选择,常规工况可选 适合材质,兼具经济性与耐磨性;若处理高温精制润滑油,可选用耐高温的 PPS 或 PTFE 滤布,其化学稳定性强,不会与润滑油成分发生反应,且使用寿命更长。
烛式过滤器专属工作流程
预涂助滤层:过滤前先将白土、活性炭等助滤剂与少量润滑油混合,泵入过滤器内循环,在滤布表面形成均匀的助滤层,为高效截留杂质打下基础;
加压脱色过滤:启动进料泵,将待脱色润滑油加压送入筒体内,在压力作用下油品穿过滤布与助滤层,杂质被截留形成滤饼,合格的脱色润滑油则通过滤芯收集后送至下一工序;
自动反吹清渣:当滤饼厚度增加导致压差升高时,系统自动停止进料并排净残液,随后通入压缩空气反吹滤布,使滤布膨胀脱落滤饼;
排渣复位:通过底部排渣口排出白土残渣等滤渣,之后设备自动复位,进入下一轮预涂与过滤周期。

烛式过滤器核心运行优势
自动化降本提效:依托 PLC 编程与触摸屏操作,实现过滤、预涂、反吹、排渣全流程自动化,无需人工值守,既减少人工成本,又避免人工操作带来的过滤中断问题。且滤布清洗无需拆卸,反吹即可完成再生,维护周期长,大幅降低停机时间。
密闭运行保障品质:设备全程密闭过滤,无油气挥发与外界污染,一方面可避免润滑油与空气接触发生氧化变质,另一方面能防止废气泄漏造成的安全隐患与环境污染,契合工业油品生产的环保与安全规范。
灵活适配不同产能:设备可根据生产线规模灵活调整型号,小型设备适配实验室或小批量再生润滑油脱色,大型设备及多台并联系统则能满足百吨级 / 小时的大规模生产需求,同时可快速切换不同型号润滑油的脱色作业,适配性强。

